Schliessen
Publizieren
Besondere Sammlungen
Digitalisierungsservice
Hilfe
Impressum
Datenschutz
Detailsuche
Schnellsuche:
OK
Ergebnisliste
Titel
Titel
Inhalt
Inhalt
Seite
Seite
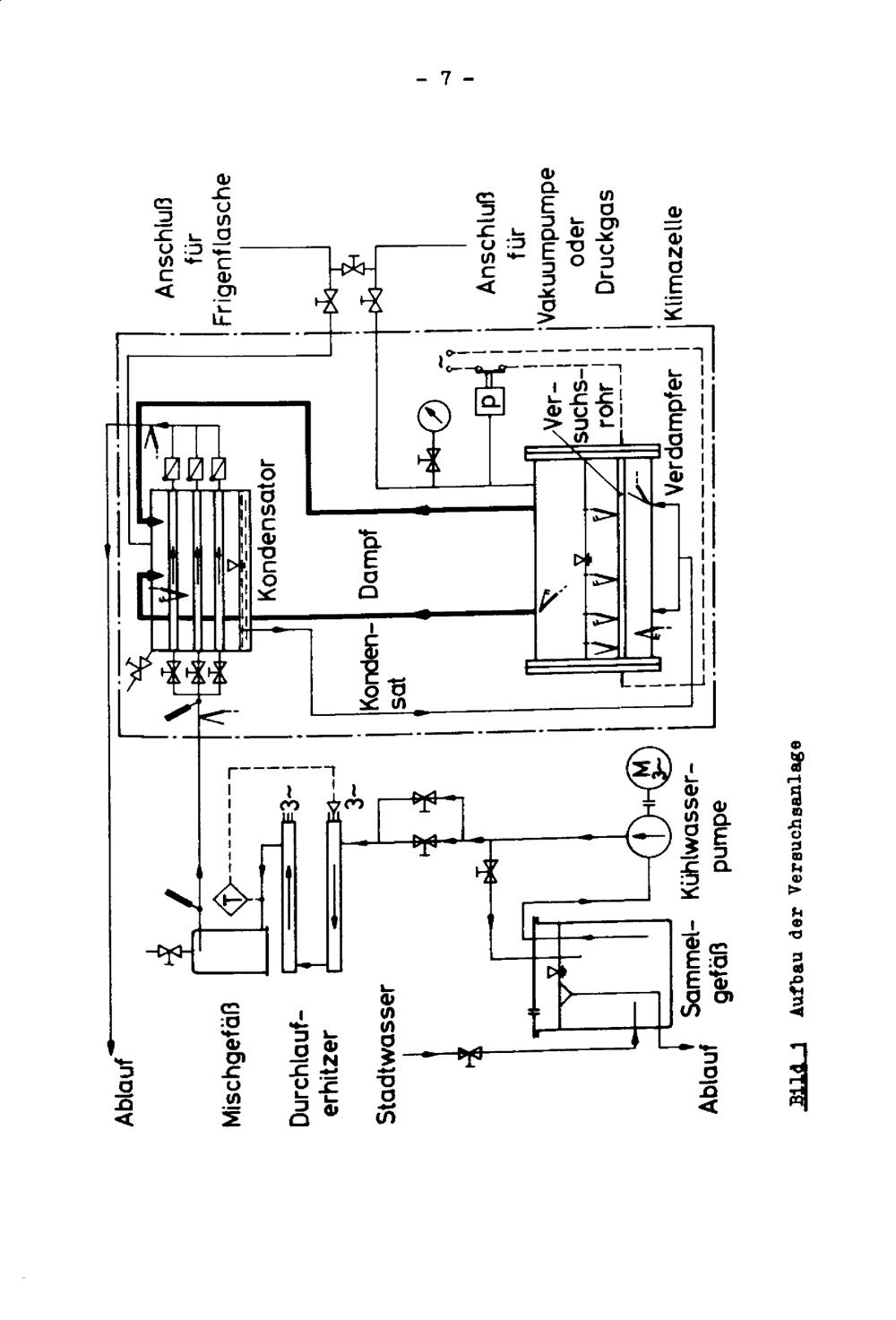
Zum Wärmeübergang bei der Blasenverdampfung an Rippenrohren
Seite 9
Wird geladen ...
Monographie
Zum Wärmeübergang bei der Blasenverdampfung an Rippenrohren
Entstehung
Karlsruhe
1966
JPEG-Download
verfügbare Breiten
JPEG groß
JPEG original
Seiten an
Seiten aus